Větrník stojatý (TN-SV)
Větrník se značí TN-SV. Používá se jako vyrovnávací nádoba na vodu ve vodárenských systémech.
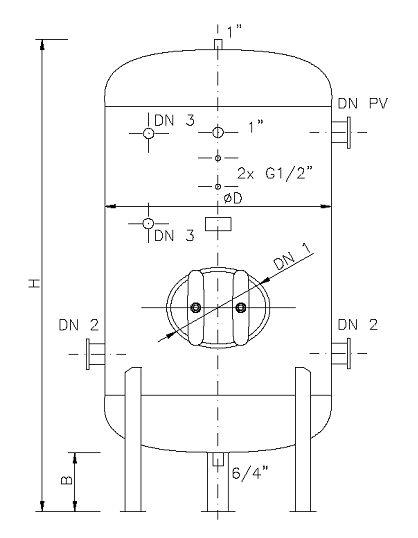
Větrníky jsou opatřeny hrdly pro vstup a výstup pracovního média, dále návarky pro tlakoměr, tlakový snímač, odkalení, odvzdušnění, pojistný ventil a návarky pro stavoznak.
Plášť nádoby je opatřen základním nátěrem a je možno, na základě požadavku, provést vnitřní povrchovou úpravou a to pozinkováním nebo plastováním.
Technické parametry
| Katalogové | Objem | H | D | B | Hrdla | Hmotnost [kg] | |||||
|---|---|---|---|---|---|---|---|---|---|---|---|
| číslo | [l] | [mm] | [mm] | [mm] | DN 1 | DN 2 | DN 3 | DN PV | 0,6 Mpa | 1,0 Mpa | 1,6 Mpa |
| 0201 | 250 | 1630 | 500 | 200 | - | G 1" | G 1/2" | G 1" | 80 | 93 | 107 |
| 0202 | 400 | 1720 | 600 | 200 | - | G 1" | G 1/2" | G 1" | 140 | 145 | 180 |
| 0203 | 550 | 2290 | 600 | 200 | - | G 1" | G 1/2" | G 1" | 160 | 175 | 220 |
| 0204 | 650 | 1670 | 800 | 200 | - | G 6/4" | G 1/2" | G 5/4" | 180 | 200 | 270 |
| 0205 | 800 | 2050 | 800 | 200 | - | G 6/4" | G 1/2" | G 5/4" | 220 | 250 | 315 |
| 0206 | 1000 | 2560 | 800 | 300 | - | G 6/4" | G 1/2" | G 5/4" | 260 | 300 | 360 |
| 0207 | 1400 | 2300 | 1000 | 300 | - | G 6/4" | G 3/4" | G 5/4" | 370 | 455 | 575 |
| 0208 | 1600 | 2700 | 1000 | 300 | 420x320 | G 6/4" | G 3/4" | G 5/4" | 420 | 530 | 680 |
| 0209 | 2000 | 2920 | 1000 | 300 | 420x320 | G 2" | G 3/4" | G 5/4" | 515 | 630 | 790 |
| 0210 | 2200 | 2460 | 1200 | 300 | 420x320 | G 2" | G 3/4" | G 5/4" | 560 | 680 | 840 |
| 0211 | 2500 | 2960 | 1200 | 300 | 420x320 | G 2" | G 3/4" | G 5/4" | 630 | 750 | 920 |
| 0212 | 4000 | 3020 | 1400 | 300 | 420x320 | DN65 | G 3/4" | G 6/4" | 880 | 1030 | 1300 |
| 0213 | 5000 | 3750 | 1400 | 300 | 420x320 | DN65 | G 3/4" | G 6/4" | 1080 | 1290 | 1620 |
| 0214 | 6300 | 3750 | 1600 | 300 | 420x320 | DN80 | G 3/4" | G 6/4" | 1280 | 1540 | 1940 |
| 0215 | 8000 | 3650 | 1800 | 300 | 420x320 | DN100 | G 3/4" | G 2" | 1620 | 1940 | 2540 |
| 0216 | 10000 | 3950 | 2000 | 300 | 420x320 | DN100 | G 3/4" | G 2" | 1950 | 2330 | 3130 |
Kromě typových výrobků uvedených v katalogu dodáváme i atypická provedení.
Výkres
